Breaking News

Rabu, 04 April 2018

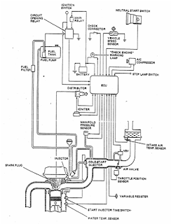
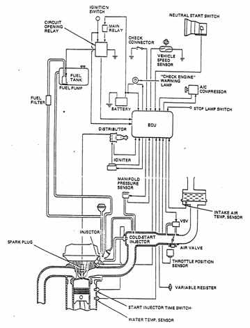
Sistem Electronic Fuel Injection (EFI)

Sistem Electronic Fuel Injection (EFI)

Prinsip kerja sistem injeksi bahan bakar yaitu masuknya bahan bakar ke dalam ruang bakar karena adanya tekanan (injeksi), sedang pada sistem bahan bakar mekanik (konvensional), masuknya bahan bakar karena adanya hisapan (kevakuman). Masuknya bahan bakar ke ruang bakar pada sistem injeksi bahan bakar dapat diatur secara mekanik (model lama) dan secara elektronik atau biasa disebut dengan EFI yaitu kependekan dari Electronic Fuel Injection (injeksi bahan bakar yang diatur secara elektronik). Perbedaannya terdapat pada cara mendeteksi jumlah udara dan bahan bakar dan pembentukan campuran bahan bakar dan udara.Pada sistim EFI terdapat dua peralatan yang berbeda yaitu : Pressure sensor untuk mendeteksi udara masuk dan ECU untuk mengirim signal ke injektor.





Perbedaan Sistem EFI dan sistem Konvensional

1.      Macam-macam Sistem EFI
a. Sistem D-EFI (Manifold Pressure Control Type)
Sistem D EFI mengukur tekanan udara  dalam intake manifold, kemudian melakukan penghitungan jumlah udara yang masuk. Sistem ini sering pula disebut “D Jetronic” yaitu  merk  dagang  dari  Bosch. Huruf D singkatan dari Druck (bahasa Jerman) yang berartitekanan, sedang Jetronicberarti penginjeksian (injection). Pada sistem D EFI,  dalam mendeteksi tekanan udara dan jumlah udara dalam intakemanifold kurang akurat apabila dibanding sistem L EFI.
D-EFI




b. Sistem L-EFI (Airflow Control Type)
Pada sistem L-EFI, air flow meter langsung mengukur jumlah udara yang mengalir melalui intake manifold. Air flow meter mengukur jumlah udara dengan sangat akurat, sehingga sistem ini dapat mengontrol penginjeksian bahan bakar lebih tepat dibanding sistem D-EFI. Istilah L diambil dari bahasa Jerman yaitu “Luft” yang berarti udara.
L-EFI


2.       Sistem-sistem yang ada pada EFI
Secara garis besar terdapat tiga sistem yang ada pada EFI yaitu : sistem bahan bakar, sistem induksi udara, dan sistem kontrol elektronik.

Sistem pada EFI
a. Sistem bahan bakar (Fuel System)
Sistem bahan bakar digunakan untuk menyalurkan bahan bakar dari tangki bahan bakar sampai ke ruang bakar. Sistem ini terdiri atas: tangki bahan bakar, pompa bahan bakar, saringan bahan bakar, pipa penyalur, Pressure regulator, pulsation damper, injektor, dan Cold start injector.
b. Sistem induksi udara (Air Induction System)
Sistem induksi udara menyalurkan sejumlah udara yang diperlukan untuk pembakaran. Sistem ini terdiri atas: air cleaner, air flow meter, throttle body, dan air valve.
c. Sistem kontrol elektronik (Electronic Control System)
Sistem  kontrol  elektronik  terdiri  atas  beberapa sensor seperti:air flow meter, water temperatur sensor, throttle position  sensor,  air  temperatur  sensor,  dan oxygen sensor. Pada sistem ini terdapat ECU (ElectronicControl Unit) yang mengatur  lamanya  kerja  injektor. Pada sistem ini juga terdapat komponen lain seperti: main relay yang mensuplai tegangan ke ECU, start injectortime switch yang mengatur kerja Cold start injector selama mesin dingin, circuit opening relay yang mengatur kerja pompa bahan bakar dan resistor yang menstabilkan kerja injektor.

3.      Sistem Bahan Bakar
Bahan bakar dihisap dari tangki oleh pompa bahan bakar yang  dikirim  dengan  tekanan  ke  saringan.  Bahan bakar yang telah tersaring tersebut selanjutnya dikirim ke injektor dan  cold  start  injector.  Tekanan dalam  saluran bahan bakar (Fuel line) dikontrol oleh Pressure regulator. Kelebihan bahan bakar dialirkan kembali ke tangki melalui return line.
Sistem Bahan Bakar EFI

Getaran padabahan bakar yang disebabkan adanya penginjeksian diredam oleh pulsation damper. Bahan bakar diinjeksikan oleh injektor ke dalam intake manifold sesuai dengan injection signal dari EFI computer. Cold start injector menginjeksikan bahan bakar langsung ke air intake chamber saat mesin dingin sehingga mesin dapat dihidupkan dengan mudah. Komponen yang termasuk dalam sistem bahan bakar pada EFI, sebagai berikut:

a)      Pompa bahan bakar
Terdapat dua  tipe  pompa  bahan  bakar,  yaitu pompa bahan bakar yang dipasang di dalam tangki dan pompa yang terpasang di luar tangki (in inetype).Kedua pompa tersebut sering disebut wet type karena motor bersatu dengan pompa dan bagian dalam pompa terisi dengan bahan bakar.
1.      Intank type
Pompa diletakkan  atau  dipasang  di  dalam tangki bahan bakar, menggunakan turbine pump yang mempunyai keistimewaan getaran yang terjadi di dalam pompa kecil. Pompa ini terdiri atas: motor, check valve, relief valve dan filter.
Intank Type
Pompa turbin terdiri atas satu atau dua impeller yang diputar oleh motor. Casing dan pump cover tersusun menjadi satu unit, sehingga apabila motor berputar maka impeller akan ikut berputar. Blade pada bagian luar lingkaran impeller mengisap bahan bakar dari inlet port dan keluar melalui outlet port. Bahan bakar yang keluar melalui sekitar motor dan dialirkan melalui valve. Relief valve terbuka apabila tekanan bahan bakar  mencapai  3,5-6  kg/cm2. Tekanan bahan bakar yang tinggi langsung dikembalikan ke tangki bahan bakar. Jadi relief valve mencegah naiknya tekanan bahan bakar dari batas yang ditentukan. Check valve tertutup  pada saat pompa bahan bakar  berhenti  sehingga  di  dalam  saluran bahan bakar terdapat sisa tekanan apabila mesin mati, sehingga mempermudah pada saat menghidupkan mesin.

2.      Inline type
Pompa bahan bakar tipe segaris dipasang di bagian luar tangki bahan bakar.Pompa ini terdiri atas motor dan unit pompa, check valve, relief valve, filter, dan silencer. Pompa terdiri atas: rotor yang diputarolehmotor, pump spacer yang berfungsi sebagai flange luar dan roller-roller sebagai  seal antara rotor dan pump spacer.
Inline Type

Apabila motor berputar, maka rotor juga ikut berputar, sehingga roller-rollerakan terlempar keluarkarena adanya gaya centrifugal. Bahan bakar akan mengalir melalui unit motor, menekan check valve dan mengalir melalui silencer, setelah bahan bakar keluar dari pompa. Silencer menyerap tekanan bahan bakar yang yang dihasilkan oleh pompa dan mengurangi suara bising.
b)      Pulsation damper
Tekanan  bahan  bakar dipertahankan pada 2,55 atau 2,9 kg/cm2 sesuai kevakuman intakemanifold dan Pressure  regulator.  Oleh  karena  itu  terdapat  sedikit variasi tekanan pada saluran bahan bakar. Pulsation damper menyerap variasi tekanan tersebut, karena didalamnya terdapat diafragma yang dapat menetralisir variasi tekanan.
Gambar Pulsation damper

c)      Pressure Regulator
Perubahan  tekanan  bahan  bakar akibat injeksi bahan bakar dan variasi perubahan vakum manifold mengakibatkan jumlah bahan bakar yang diinjeksikan sedikit berubah. Pressure regulator mengatur tekanan bahan bakar yang mengalir ke injector. Jumlah injeksi bahan bakar dikontrol sesuai lamanya signal yang diberikan ke injector, sehingga tekanan konstan pada injector harus dipertahankan. Tekanan bahan bakar dari delivery pipe menekan diafragma, membuka katup, sebagian bahan bakar kembali ke tangki melalui pipa pembalik. Jumlah bahan bakar yang kembali ditentukan oleh tingkat ketegangan pegas diafragma, variasi tekanan bahan bakar sesuai dengan volume bahan bakar yang kembali.
Gambar Pressure regulator

Vakum intake manifold yang dihubungkan pada bagian sisi diafragma spring  melemahkan  tegangan pegas diafragma, sehingga  menambah volume kembalinya bahan bakar dan menurunkan tekanan bahan bakar. Dengan demikian apabila vakum intake manifold naik (tekanan mengecil), tekanan bahan bakar turun hanya pada tingkat bahan bakar  A  dan vakum intake manifold B dipertahankan tetap.
Gambar Cara kerja Pressure regulator

Apabila pompa berhenti, pegas  akan  menekan katup sehingga katup menutup. Akibatnya check valve dalam pompa bahan bakar dan katup di dalam Pressure regulator mempertahankan sisa tekanan dalam saluran bahan bakar. Pressure regulator tidak berfungsi dikarenakan ada benda  asing  yang  menempel  di  valve  akan mengakibatkan menurunnya tekanan. Akibatnya mesin susah hidup, idling kasar dan tenaga mesin turun. Pressure regulator tidak dapat distel apabila rusakdan harus diganti satu unit.

d)     Injektor
Injektor adalah nosel electromagnet yang akan menginjeksi bahan bakar sesuai dengan signal dari ECU. Injektor-injektor dipasang melalui insulator ke intakemanifold atau cylinder  head  dekat  lubang  pemasukan (intakemanifold) dan dijamin oleh delivery pipe.
Gambar  Injektor

Apabila signal dari ECU diterima oleh coil solenoid, plunger tertarik melawan tegangan pegas. Needle valve dan  plunger  merupakan  satu  unit,  maka  valve  juga tertarik dari dudukan dan bahan bakar akan diinjeksikan melalui ujung injector. Pengaturan volume bahan bakar yang diinjeksikan sesuai dengan lamanya signal, sedangkan langkah needle valve tetap.

e)      Cold start injector
Cold start injector dipasang di bagian tengah air intake chamber, berfungsi untuk memperbaiki kemampuan mesin pada waktu masih dingin.Cold start injector bekerja selama mesin distart dan temperatur air pendingin masih rendah. Lamanya injeksi maksimum dibatasi oleh start injection time switch untuk mencegah penggenangan bahan bakar. Apabila kunci kontak diputar keposisi ST, arus mengalir ke solenoid coil dan plunger akan tertarik melawan tekanan pegas, sehingga katup akan terbuka dan bahan bakar mengalir melalui ujung injector.
Gambar Cold start injector

Apabila ada benda asing yang menempel pada Cold start injectorakan mengakibatkan kebocoran bahan bakar, akibatnya idling kasar. Setelah mesin dimatikan, sisa tekanan bahan bakar akan mengalir ke intake manifold chamber sehingga campuran bahan bakar dan udara terlalu gemuk.

f)       Cold start injectortime switch
Fungsi Cold start injectortime switche adalah untuk mengatur lamanya injeksi maksimum dari Cold start injector.
     Gambar Cold start injectortime switch

Pada saat temperatur air pendingin masih rendah, kontak akan tertutup. Apabila kunci kontak diputar ke posisi ST, arus akan mengalir seperti pada gambar berikut dan bahan bakar akan diinjeksikan.
Gambar Cara kerja Cold start injector saat mesin dingin

Setelah  mesin  distarter  dan  kunci  kontak  pada posisi ON, injeksi dari Cold start injector akan berakhir. Apabila starter motor berputar pada periode yang lama, memungkinkan penggenangan bahan bakar. Oleh karena itu pada saat arus mengalir melalui heat coil (1) dan (2) elemen bimetal menjadi panas dan kontak akan terbuka. Dengan demikian tidak ada arus yang mengalir ke Cold start injector, sehingga lnjeksi bahan bakar terhenti.
Gambar Cara kerja Cold start injector saat mesin panas

4.     Sistem Induksi Udara
Udara dari air cleaner masuk melalui Air flow meter dan membuka measuring plate sebelum mengalir ke air intake chamber. Volume udara yang mengalir ke air intake chamber ditentukan  oleh pembukaan  katup  throttle.  Selanjutnya udara dari intake chamber didistribusikan ke setiap manifold dan mengalir ke dalam ruang bakar. Apabila mesin masih dingin, air valve akan terbuka dan udara mengalir melalui air intake chamber. Sekalipun throttle valve dalam keadaan menutup, udara akan mengalir ke air intake chamber untuk menambah putaran idle (disebut “fast idle“).
Gambar Sistem induksi udara tipe D-EFI

Gambar Sistem induksi udara tipe L-EFI
a)      Throttlebody
Throttle body terdiri atas : throttle valve, yang mengatur volume udara masuk selama mesin bekerja normal dan saluran bypass yang mengalirkan udara selama mesin berputar idle. Throttle position sensor juga dipasang pada poros throttle valve untuk mendeteksi sudut pembukaan katup throttle. Beberapa throttle dilengkapi dengan air valve tipe wax atau dash pot yang memungkinkan  throttle  valve  kembali  secara  bertahap bila throttle valve  tertutup.  Air  pendingin  mengalir melalui throttle body untuk mencegah lapisan es pada musim dingin.
Gambar Throttlebody

Selama putaran idle, throttle valve tertutup penuh. Udara yang masuk ke air intake chamber melalui saluran bypass.   Putaran   idle   mesin   dapat   diatur   dengan mengatur volume udara yang masuk melalui saluran bypass. Dengan memutar idel adjusting screw searah putaran jarum jam akan mengurangi volume udara yang masuk melalui saluran bypass dan putaran mesin akan turun. Sebaliknya apabila idle adjusting screw diputar ke kiri, putaran mesin akan naik. Mesin yang dilengkapi dengan idle speed Control (ISC), volume udara mengalir melalui saluran bypass terpisah diatur oleh ISC. Oleh karena itu idel speed adjusting screw diset pada posisi tertutup penuh oleh pabrik.

b)      Katup udara
Katup udara berfungsi untuk mengatur putaran idle pada saat  mesin  masih  dingin.  Pada  umumnya  katup udara yang digunakan pada sistem EFI terdapat dua tipe yaitu : tipe bi-metal dan tipe wax.
1)      Tipe bi-metal
Katup  udara  yang  digunakan  untuk  putaran fast idle berfungsi untuk menambah putaran mesin sewaktu mesin masih dingin. Apabila mesin dihidupkan  dalam keadaan   dingin,   gate   valve terbuka, akibatnya udara dari intake air connector pipe mengalir ke saluran bypass throttle valve, kemudian mengalir ke intake air chamber.
Gambar Katup Udara tipe bimetal

Dengan demikian meskipun throttle valve tertutup, volume udara masuk bertambah dan putaran idel lebih tinggi dari pada putaran normal. Setelah mesin hidup beberapa saat, arus mulai mengalir ke heat coil, akibatnya bi-metal menjadi panas, gate valve secara perlahan akan tertutupdan putaran  mesin  akan  turun.  Seperti terlihat pada grafik, volume udara yang mengalir melalui air valve akan bertambah sesuai dengan turunnya temperatur udara atmosfer. Air valve dipasang pada permukaan cylinder head. Apabila mesin dihidupkan kembali pada waktu mesin panas, bi-metal dipanasi oleh panas mesin dan gate  valve  tertutup.  Oleh  karena  itu udara  tidak dapat mengalir melalui air valve dan mekanisme fast idel tidak berfungsi.

2)      Tipe wax
Katup udara tipe wax terpasang pada throttle body, terdiri atas thermo valve, gate valve, pegas A dan pegas B. Thermo valve diisi dengan thermo wax yang akan mengembang dan mengkerut sesuai dengan perubahan temperatur air pendingin.
Gambar Katup udara tipe wax

Apabila temperatur rendah, thermo valve akan mengkerut dan gate valve akan terbuka oleh pegas A. Pada keadaan ini udara mengalir melalui air valve tanpa melewati throttle valve masuk ke air intake chamber. Apabila temperature air pendingin naik, thermo valve akan mengembang mengakibatkan pegas B menutup gate valve. Pegas B lebih kuat dari pada pegas A, gate valve tertutup sehingga putaran mesin turun.

Gambar Cara kerja katup udara saat mesin dingin

Apabila temperatur air pendingin sekitar 80C, gate  valve  tertutup  dan  mesin  pada  putaran  idle yang normal. Apabila temperatur air naik lebih tinggi, valve akan mengembang lebih jauh. Pada kondisi ini gaya pegas B bertambah dan mempertahankan gate valve tertutup.
Gambar Cara Kerja Katup Udara saat Mesin Panas

c)      Air intake chamber dan intake manifold
Udara yang mengalir ke dalam intakemanifold terputus-putus sehingga terjadi getaran pada udara yang masuk. Getaran tersebut akan mengakibatkan measuring plate yang ada di dalam Air flow meter menjadi vibrasi, memungkinkan   pengukuran   volume   udara   kurang akurat. Oleh karena itu diperlukan air intake chamber yang mempunyai kapasitas yang besar untuk meredam getaran udara.
Gambar Air intake chamber

5.    Sistem Kontrol Elektronik
Gambar Sistem Control elektronik

Sistem kontrol elektronik terdiri atas beberapa sensor yang mendeteksi berbagai kondisi mesin. Sensor-sensor tersebut mendeteksi volume udara masuk, beban mesin, temperatur udara dan air pendingin, akselerasi, dan deselerasi.  Selanjutnya sensor-sensor  mengirimkan  signal- signal ke ECU, kemudian ECU menentukan lamanya injeksi yang tepat dan mengirimkan signal-signal ke injector untuk menginjeksikan bahan bakar. Volume injeksi tergantung lamanya signal dari ECU.
a)      Air flow meter
Air flow meter terdiri atas: measuring plate, return spring dan potensio meter. Udara yang masuk melalui Air flow meter membuka measuring plate yang ditahan oleh return spring.
Gambar Air flow meter
Akibatnya measuring plate dan potensio meter bergerak pada sumbu yang sama  sehingga  sudut  membukanya measuring plate dirubah menjadi perbandingan tegangan oleh potensio meter. Selanjutnya perbandingan tegangan tersebut diterima oleh ECU dalam bentuk signal tegangan.

b)      Manifold Pressure Sensor
Manifold Pressure sensor (vacuum sensor) bekerja berdasarkan tekanan dalam intake manifold. Tekanan yang sebenarnya tersebut sebanding dengan udara yang dialirkan ke dalam intake manifold dalam satu siklus. Volume udara yang masuk dapat ditentukan dengan mengukur tekanan intake manifold. Selanjutnya tekanan intake manifold disensor oleh silicon chip. Fungsi silicon chip adalah merubah tekanan ke dalam bentuk nilai tahanan, kemudian dideteksi  secara  electrical  oleh  IC yang ada di dalam sensor.
Gambar Manifold Pressure Sensor

c)      Sensor posisi throttle
Sensor posisi throttle dipasang jadi satu dengan throttle body. Sensor ini merubah sudut membukanya throttle menjadi tegangan dan mengirimkan ke ECU. Signal yang dikeluarkan oleh throttle position sensor ada dua, yaitu signal IDL dan signal PSW. Signal IDL digunakan untuk menghentikan aliran bahan bakar dan signal PSW untuk menambah injeksi bahan bakar.
Gambar Sensor posisi throttle

d)     Sensor temperatur air
Pada  sensor  temperatur  air  terdapat  thermister yang berfungsi untuk mendeteksi suhu air pendingin. Apabila temperatur  mesin  masih  rendah  penguapan bensin juga rendah sehingga diperlukan campuran yang gemuk.
Gambar Sensor Temperatur Air

Tahanan thermistor besar pada saat suhu air pendingin masih rendah sehingga signal tegangan yang dihasilkan THW akan tinggi.
Gambar Grafik hubungan temperatur dengan tahanan

Selanjutnya signal tersebut dikirim ke ECU untuk menambah volume bahan bakar yang diinjeksikan. Sebaliknya apabila suhu air pendingin tinggi, signal tegangan yang dihasilkan THW akan rendah, selanjutnya signal ini dikirim ke ECU untuk mengurangi jumlah bahan bakar yang diinjeksikan.

e)      Sensor temperatur udara masuk
Gambar Sensor Temperatur Udara Masuk

Sensor temperatur udara masuk mendeteksi suhu udara yang masuk.  Sensor tersebut dilengkapi dengan thermister dan diletakkan di dalam air flow meter. Pada sistem EFI tipe D, sensor temperatur udara diletakkan pada kotak saringan udara (air cleaner case) atau pada intake air chamber.
Gambar Sensor Temperatur Udara Masuk pada D-EFI

Volume   dan   kepadatan   udara   berubah   sesuai dengan berubahnya temperatur udara. Oleh karena itu meskipun volume udara yang diukur Air flow meter kemungkinan sama, tetapi jumlah injeksi bahan bakar akan berubah-ubah sesuai dengan berubahnya temperatur.  Pada temperatur di  bawah  20  C  bahan bakar yang diinjeksikan bertambah, dan diatas 20 C berkurang.  Dengan demikian perbandingan udara dan bahan bakar dijamin ketepatannya meskipun temperaturnya berubah.

f)       Signal pengapian mesin
Dalam nenentukan saat pengapian dan putaran mesin, ECU memerlukan masukan dari signal pengapian mesin.  Signal tersebut untuk mengkalkulasi penentuan awal volume bahan bakar yang diinjeksikan dan penghentian   bahan   bakar.   Apabila   tegangan   pada terminal negatif ignition coil mencapai atau melebihi 150 volt, ECU akan mendeteksi signal tersebut.
Gambar Signal Pengapian Mesin

g)      Signal starter
Signal  starter  digunakan  apabila   poros  engkol mesin diputar oleh motor starter. Selama poros engkol berputar, aliran udara lambat dan suhu udara rendah sehingga penguapan bahan bakar tidak baik (campuran kurus). Untuk meningkatkan kemampuan start mesin diperlukan campuran yang kaya. Signal starter berfungsi untuk menambah volume injeksi selama mesin distarter. Tegangan signal starter sama dengan tegangan yang digunakan pada motor starter.
Gambar Signal Starter

h)      Relay Utama EFI
Relay utama digunakan sebagai sumber tegangan untuk ECU dan circuit opening relay. Relay tersebut berfungsi untuk mencegah penurunan tegangan dalam sirkuit ECU. Apabila kunci kontak ON, arus akan mengalir kerelay,titik kontak akan berhubungan dan arus akan mengalir dari baterai melalui kedua fusiblelink ke ECU dan circuit opening relay selanjutnya ke pompa bahan bakar.
Gambar Relay utama EFI

i)        Sensor oxygen
Sensor oxygen mensensor apakah campuran udara dan bahan bakar gemuk atau kurus terhadap campuran udara dan bahan bakar teoritis. Sensor tersebut ditempatkan di dalam exhaust manifold yang terdiri atas elemen yang terbuat dari zirconium dioxide (ZrO2, semacam material keramik). Elemen tersebut dilapisi dengan lapisan tipis platina pada bagian dalam dan luarnya.Udara sekitar yang dimasukkan ke bagian dalam sensor dan luar sensor terkena gas buang.
Gambar Sensor oxygen

Read more ...

Rabu, 03 Mei 2017

SOAL SISTEM REM

Read more ...

Selasa, 02 Mei 2017

Anti Lock-Breake System (ABS)

A. Pengertian ABS

Anti Lock-Breake System (ABS)Pada Kendaraan adalah suatu sistem yang merupakan pengembangan dari sistem rem pada kendaraan dimana dengan pemasangan sensor putaran roda maka dapat diketahui apakah roda terjadi slip akibat perlambatan (Lock-Brake) dan kelengkapan lain dipasang juga  unit aktuator serta elektronic control unit (ECU), sehingga sensor dapat memberikan sinyal ke ECU untuk diolah sedemikian rupa dan menghasilkan sinyal output ke aktuator guna mengkondisikan roda tidak terjadi slip selama pengereman pada semua kondisi permukaan jalan (kering - licin).



B. Mengapa Lock breake ?

Lock breake adalah suatu kejadian/keadaan pada saat pengereman berlangsung roda berhenti berputar sedangkan kendaraan masih memiliki kecepatan. Keadaan seperti ini terjadi dikarenakan gaya pengereman lebih besar dari pada besarnya traksi ban, semakin kecil traksi semakin mudah terjadi lock-breake seperti ditunjukkan dengan ilustrasi pada gambar berikut untuk menjelaskannya.

Gaya pengereman ”FR didapatkan dari proses gesekan antara permukaan tromol dan kanvas rem yang besarnya tergantung dari koefisien gesek antra kanvas rem dengan tromol (µR) dan gaya normal yang bekerja pada sepatu/kanvas (N) :

 

 Traksi ban ”FTdidapatkan dari proses gesekan antara permkaan jalan dan permukaan ban yang besarnya tergantung dari koefisien gesek antara ban dengan permukaan jalan (µJ) dan berat kendaraan (W) :

 

Terjadi lock-breake jika



Semakin kecil ”µJ” maka semakin kecil traksinya yang mengakibatkan dengan gaya pengereman yang kecil saja terjadi lock-breake (slip pengereman), pada keadaan demikian laju kendaraan tidak stabil saat pengereman (yawing) dan jarak pengereman bertambah jauh.

Untuk memperbaiki keadaan tersebut agar gaya rem tidak lebih besar dari traksi sehingga tidak terjadi lock-breake (slip) dan laju kendaraan tetap stabil walaupun kondisi permukaan jalan licin sekalipun, maka dikembangkan teknologi ABS unuk mengantisipasi kejadian-kejadian yang tidak diinginkan (slip) selama proses pengereman berlangsung.

C. Tujuan ABS

Sistem rem kendaraan dilengkapi dengan ABS untuk  memperbaiki kinerja sistem rem antara lain :
  1. Kemampuan pengendalian stir baik saat pengereman penuh.
  2. Stabilitas kendaraan tetap baik saat pengereman pada semua kondisi jalan.
  3. Jarak pengereman sekecil mungkin dapat tercapai.

D. Komponen ABS dan fungsinya

Komponen ABS terdiri dari Sensor putaran roda, Kontrol Unit ABS dan Unit Aktuator  yang memiliki  fungsi masing-masing  sehingga sistem dapat bekerja sesuai dengan tujuan  yang akan dicapai :
1. Sensor putaran, membangkitkan sinyal listrik de-ngan menginduksikan arus bolak balik berdasarkan putaran roda.
2. Kontrol unit ABS,  menerima sinyal dari sensor dan selanjutnya :
  • Menghitung percepatan / perlam-batan roda, menghitung besaran slip dan menentukan kecepatan reverensi kendaraan.
  • Menetapkan sinyal listrik untuk mengendalikan katup regulator tekanan.
  • Rangkaian keamanan memeriksa fungsi dari sinyal in put sebelum dan selama katup regulator tekanan bekerja sehingga fungsi ABS berhenti dan lampu menyala.
3. Unit hidraulis, menerima sinyal action dari kontrol unit ABS untuk melakukan regulasi tekanan rem umum nya pada tiga posisi kerja di setiap roda :
  • Mempertahankan tekanan pada silinder roda.
  • Menurunkan tekanan pada silinder roda walaupun pedal rem tetap diinjak.
  • Menaikkan tekanan pada silinder roda.

E. Siklus kerja ABS

Proses pengaturan dalam sistem anti blokir (ABS) merupakan rangkaian proses tertutup yang berlangsung berulang-ulang :.


1. Tekanan dari silinder (1), mengalir melalui katup elektro magnetis (2) ke kaliper (3).
2. Sensor putaran roda (4) mengukur putaran dan mengirim sinyal putaran tersebut ke kontrol   unit ABS (5).
3. Kontrol unit ABS (5) mengolah sinyal putaran dan menetapkan sinyal out put dan mengirim  ke katup elektro magnetis (2). 
4. Katup elektro magnetis (2) ber dasarkan sinyal out put dari kontrol unit mengatur tekanan  rem dari silinder master ke kaliper sesuai dengan kebutuhan (menaikkan, menahan dan menurunkan tekanan).



Daftar Pustaka : 
1.    ………,. Automotive Handbook, Robert Bosch Gmbh, Stuttgart. 2000 
2.    ……… ,  Bremsenlagen fur Kraftfahrzeuge, BOSCH 1994.
3.    Drs. Moch Toyibu MT, Modul Pelatihan Sistem Rem Dengan ABS/ASR/ESP, Departemen Ototronik PPPPTK BOE - VEDC Malang. 2012.
Read more ...

Rabu, 25 Januari 2017

SISTEM GARDAN / FINAL DRIVE / DIFFERENTIAL

Pengertian dan Fungsi
Differential atau sering dikenal dengan nama gardan adalah komponen pada mobil yang  berfungsi untuk meneruskan tenaga mesin ke poros roda yang sebelumnya melewati transmisi dan propeller shaft. Berikut adalah fungsi dari differential atau gardan : Merubah arah putaran mesin, Memperbesar momen, Membedakan putaran roda kiri dan kanan saat membelok.

Komponen-Komponen

Cara Kerja Gardan


Untuk penjelasan yang lebih lengkap silakan download pada link berikut:

Read more ...
Designed Template By Blogger Templates - Powered by Pembelajar Otomotif